PSR-CE 系列經濟款菲尼克斯繼電器
l PSR-CE1 適用于急停、行程開關、安全門鎖、拉繩開關等“常閉觸點型傳感器”監控
l PSR-CE2 適用于安全光幕、激光掃描儀、非接觸式感應開關(OSSD)等“24V DC有源信號輸出傳感器”監控
l PSR-CE3 適用于上述所有傳感器
l PSR-CE2、PSR-CE3 具有帶監控的手動復位功能
l 高符合 Cat. 4,PL e(EN ISO 13849-1)、SIL 3(EN 61508)、SILCL 3(EN 62061)
l 輸出為3個常開觸點、1個常閉觸點 。模塊寬度22.5mm,可插拔式螺釘端子


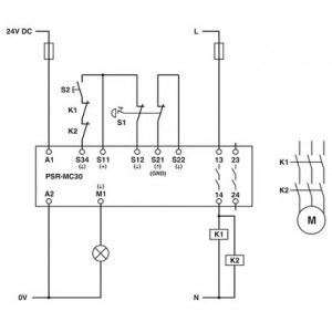
菲尼克斯繼電器,用于急停、安全門和光柵,安全等級可達SIL 3、Cat. 4、PL e,單通道或雙通道運行,自動或手動、受控啟動,3個啟用電流路徑,US = 24 V DC,插拔式螺釘接線端子
菲尼克斯繼電器 - PSR-MC30-2NO-1DO-24DC-SP
一、產品屬性
|
產品類型
|
安全繼電器
|
|
|
PSRmini
|
|
應用
|
急停按鈕
|
|
|
安全門
|
|
|
電磁開關
|
|
機械壽命
|
約 107 開關次數
|
|
繼電器型號
|
帶機械聯鎖觸點的機電式繼電器,符合IEC/EN 61810-3標準
|
絕緣特性
次數
|
典型響應時間
|
< 175 ms (自動啟動)
|
|
|
< 175 ms (手動,監控啟動)
|
|
典型啟動時間(Us時)
|
< 250 ms (通過A1控制時)
|
|
典型釋放時間
|
< 20 ms (根據需要,通過A1)
|
|
|
< 20 ms (根據需要,通過傳感器回路)
|
|
重啟時間
|
< 1 s (啟動時間,接通電源電壓之后)
|
|
恢復時間
|
< 500 ms (符合安全功能的要求)
|
二、電氣特性
|
額定條件下的大功耗
|
5.5 W (US = 26.4 V,IL² = 72 A²,PTotal max =1.9 W + 3.6 W)
|
|
額定操作模式
|
100 %符合條件
|
|
額定絕緣電壓
|
250 V AC
|
|
額定絕緣電壓
|
250 V AC
|
|
額定過電壓/絕緣
|
輸入電路與常開安全觸點輸出(13/14)和常開安全觸點輸出
(23/24)之間6 kV增強型隔離耐壓
所有電流通路與外殼之間4 kV基礎安全隔離
|
三、電源
|
名稱
|
A1/A2
|
|
額定控制電路電源電壓 US
|
20.4 V DC 26.4 V DC
|
|
額定控制電路電源電壓US
|
24 V DC -15 % / +10 %
|
|
額定控制電源電流IS
|
典型值 65 mA (US時)
|
|
US時的功耗
|
典型值 1.56 W
|
|
沖擊電流
|
典型值 4 A (Δt = 200 µs Us時)
|
|
延遲時間
|
1 ms (在A1處,在電壓驟降Us的情況下)
|
|
保護電路
|
串聯保護,防止極性反轉; 抑制二極管
|
四、數據傳輸
數字量:傳感器回路 (S11, S12, S21, S22)
|
輸入說明
|
安全相關的傳感器輸入
|
|
輸入電壓范圍,"0"信號
|
< 5 V (S12)
|
|
|
S22輸入端可將PLC的低電阻輸出解釋為連續的高位信號。
|
|
輸入電壓范圍,"1"信號
|
20.4 V V
|
|
輸入電流范圍“0”信號
|
< 2 mA (S12)
|
|
|
0 mA ... 2 mA (S22)
|
|
沖擊電流
|
< 20 mA (S12輸入,電壓通常為US)
|
|
|
< 5 mA (典型為US S22/24 V)
|
|
|
> -15 mA (典型為US S22/0 V)
|
|
延遲時間
|
***大 1.5 ms (在S12、S22;測試脈沖寬度)
|
|
|
***小 7.5 ms (在S12、S22處;測試脈沖速率)
|
|
|
測試脈沖速率 = 5 x 測試脈沖寬度
|
|
并行
|
∞
|
|
允許的導線***大總電阻
|
150 Ω
|
|
保護電路
|
抑制二極管
|
|
電耗量
|
< 5 mA (S12輸入,電壓通常為US)
|
|
|
< 5 mA (典型為US S22/24 V)
|
|
|
> -5 mA (典型為US S22/0 V)
|
數字量: 啟動電路 (S34)
|
輸入說明
|
非安全相關
|
|
|
NPN/PNP
|
|
輸入數量
|
1
|
|
輸入電壓范圍,"1"信號
|
20.4 V DC 26.4 V DC
|
|
沖擊電流
|
***大 200 mA (典型為US)
|
|
允許的導線***大總電阻
|
150 Ω
|
|
保護電路
|
抑制二極管
|
|
電耗量
|
< 10 mA (在S34/24 V時)
|
|
|
> -5 mA (在S34/0 V時)
|
輸出數據
繼電器: 啟用電流通路 (13/14, 23/24)
|
輸出說明
|
安全相關的常開觸點
|
|
輸出數目
|
2 (非延時)
|
|
觸點類型
|
2路常開安全觸點輸出
|
|
觸點材料
|
AgSnO2
|
|
開關電壓
|
***小 12 V AC/DC
|
|
|
***大 250 V AC/DC (注意負載曲線)
|
|
通斷容量
|
***小 60 mW
|
|
沖擊電流
|
***小 3 mA
|
|
|
***大 6 A
|
|
符合IEC 60947-5-1標準要求的開關容量
|
5 A (AC15)
|
|
|
4 A (DC13)
|
|
限制連續電流
|
6 A (注意降低值)
|
|
總電流值的平方
|
72 A2 (注意降低值)
|
|
切換頻率
|
0.5 Hz
|
|
機械壽命
|
10x 106開關次數
|
|
輸出熔斷器
|
6 A gL/gG (N/O觸點)
|
|
|
4 A gL/gG (適用于低需求應用場合)
|
信號: M1
|
輸出說明
|
非安全相關
|
|
輸出數目
|
1 (數字量 , PNP)
|
|
電壓
|
22 V DC (Us - 2 V)
|
|
電流
|
***大 100 mA
|
|
***大啟動電流
|
500 mA (Δt = 1 ms Us時)
|
|
切換頻率
|
0.5 Hz (電阻、電感、電容)
|
|
保護電路
|
抑制二極管
|
|
短路保護
|
否
|
連接數據
連接技術
導線連接
|
連接方式
|
直插式連接
|
|
硬導線橫截面
|
0.2 mm² 1.5 mm²
|
|
柔性導線橫截面
|
0.2 mm² 1.5 mm²
|
|
柔性導線橫截面,帶套管,帶塑料絕緣套管
|
0.25 mm² 1.5 mm² (只能使用CRIMPFOX 6夾線鉗)
|
|
柔性導線橫截面,帶不含絕緣套管的冷壓頭
|
0.25 mm² 1.5 mm² (只能使用CRIMPFOX 6夾線鉗)
|
|
導線橫截面AWG
|
24 ... 16
|
|
剝線長度
|
8 mm
|
LED信號
|
狀態顯示
|
3 x 綠色LED
|
|
工作電壓顯示
|
1 x 綠色LED
|
六、尺寸
|
寬度
|
12.5 mm
|
|
高度
|
116.6 mm
|
|
深度
|
114.5 mm
|
七、規格材料
八、特性
安全數據
安全數據: EN ISO 13849
|
分類
|
4
|
|
性能等級(PL)
|
e (4 A DC13;5 A AC15;8760次開關循環/年)
|
安全數據: IEC 61508 - 高要求
|
安全完整性水平(SIL)
|
3
|
|
每小時危險故障可能性(PFHD)
|
1.5 x 10-9 (4 A DC13;5 A AC15;8760次開關循環/年)
|
|
認證測試周期
|
240 月
|
|
使用周期
|
240 月
|
安全數據: IEC 61508 - 低要求
|
安全完整性水平(SIL)
|
3
|
|
所需求的危險故障可能性(PFHAVG)
|
1.47 x 10-4
|
|
認證測試周期
|
60 月
|
|
使用周期
|
240 月
|
環境和真實條件
環境條件
|
保護等級
|
IP20
|
|
插入位置***低保護等級
|
IP54
|
|
環境溫度(運行)
|
-40 °C ... 55 °C (注意降低值)
|
|
環境溫度(存放/運輸)
|
-40 °C ... 85 °C
|
|
***大高度
|
≤ 2000 m (海平面以上)
|
|
***大允許濕度(存放/運輸)
|
75 % (平均,85%間歇,無冷凝)
|
|
允許的***大相對濕度(操作)
|
75 % (平均,85%間歇,無冷凝)
|
|
電擊
|
15g
|
|
振動(操作)
|
10 Hz ... 150 Hz, 2g
|
標準和規范
供電回路間的電氣間隙和爬電距離
安裝
|
安裝類型
|
DIN導軌安裝
|
|
組裝說明
|
參見衰減曲線
|
|
安裝位置
|
垂直或水平
|

專業銷售菲尼克斯交換機 、菲尼克斯繼電器、菲尼克斯浪涌保護器等。歡迎來電咨詢!