1 概述
ARD系列智能電動機保護器,具有過載、斷相、不平衡、欠載、接地/漏電、堵轉等保護功能。產品有ARD2簡易型系列和ARD3高級型系列兩大類。ARD保護器可與接觸器、電動機起動器等電器元件構成電動機控制保護單元,具有遠程自動控制、現場直接控制、面板指示、信號報警、現場總線通信等功能。可廣泛應用于煤礦、石化、冶煉、電力、建筑等行業的配電領域。
2 符合標準
GB/T14048.1-2000低壓開關設備和控制設備總則
GB14048.4-2010機電式接觸器和電動機起動器(含電動機保護器)
GB14048.5-2001低壓開關設備和控制設備 控制電路電器和開關元件,第1部分:機電式控制電路電器
GB/T17626.4-2006電快速瞬變脈沖群抗擾度試驗
GB/T17626.5-2006浪涌(沖擊)抗擾度試驗
JB/T 10736-2007 低壓電動機保護器
3 適用環境
工作溫度:-10℃~+55℃
貯存溫度:-20℃~+65℃
相對濕度:5%~95%不結霜
海拔:≤2500m
污染等級:2級
防護等級:IP20
安裝類別:III級
運用場合:煤礦、石化、冶煉、電力、船舶、以及民用建筑等領域
4 產品規格
4.ARD3系列智能電動機保護器
4.1 功能
ARD3智能電動機保護器(以下簡稱ARD3),適用于額定電壓至AC 690V、額定電流至AC 800A、額定頻率為50/60Hz的電動機。產品體積小,結構緊湊,安裝方便,在低壓控制終端柜和1/4模數及以上各種抽屜柜中可直接安裝使用,提高了控制回路的可靠性和自動化水平。
ARD3采用模塊化的產品結構形式,包括主體(保護控制功能模塊)、互感器檢測模塊、遠程顯示模塊。根據需要選配ARD3的功能模塊或附件,與接觸器、電動機起動器等電器元件構成電動機控制保護單元,有遠程自動控制、現場直接控制、面板指示、信號報警、現場總線通信等功能。適用于煤礦、石化、冶煉、電力、船舶、以及民用建筑等領域。
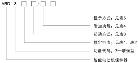
4.2 型號說明

4.3技術參數
技術參數 | 技術指標 |
保護器輔助電源 | AC/DC 110 / 220V,AC 380V,功耗15VA |
電機額定工作電壓 | AC220V / 380V / 660V,50Hz / 60Hz |
電動機額定工作電流 | 1 (0.1-999) | 采用小型專用電流互感器檢測模塊 |
5 (0.1-999) |
1.6(0.40A-2.00A) |
6.3(1.6A-6.3A) |
25(6.3A-25A) |
100(25A-100A) |
250(63A-250A) | 采用外置電流互感器 |
800(250A-800A) |
繼電器輸出觸點容量 | 阻性負載 | AC250V、6A |
開關量輸入 | 9路無源干結點(9DI) |
通訊 | Modbus-RTU、PROFIBUS-DPV0 |
環境 | 工作溫度 | -10ºC~55ºC |
貯存溫度 | -25ºC~70ºC |
相對濕度 | ≤95﹪不結露,無腐蝕性氣體 |
海拔 | ≤2000m |
污染等級 | 2級 |
防護等級 | 主體IP20,分體顯示模塊IP45(安裝在柜體面板時) |
安裝類別 | III級 |
4.4 功能配置

了解更多請聯系我們!
安科瑞陳海霞
電話:021-69158161
手機:18602102564
在線咨詢QQ:2880157854
郵箱:[email protected]
地址:上海市嘉定區馬東工業園區育綠路253號